 |
・バッテリーステーはオプティマバッテリー用新品が安いのでそれを送ってもらい加工している。加工と言ってもステーを万力に挟んで曲げたのと片側のボルトを短く切ってネジを切っただけだ。 |
 |
・エンジンルームフュージブルリンクから出ているはずの端子が折れてない・・・
・バッテリー+につながるやつ・・・
|
 |
・しょうがないので手持ちの平端子をハンダ付けした。 |
 |
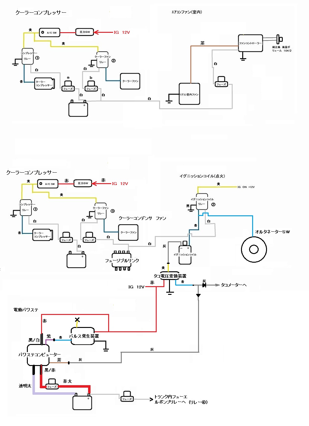
・万が一 外れてアース(ボディ)に触ったら大ショートになるので将来 程度の良いフュージブルリンクBOXに交換するか新しめの車種のフューズBOXを探して加工して代替え品として使って欲しい。
ハコスカの物がシンプルで良いんだが・・・ |
 |
・新品ワイパーモーターも送ってくれたが何かの流用品でボディの加工が必要になる・・・
・取付部 ワイパー側にネジ山があるがボディ側にもネジ山があるのだ。ようするにボディ側の取付穴を拡大してネジ山を殺さないといけない。
・配線も使用するワイパーSWの種類によってSW側の配線を加工しないといけないらしい・・・
★ワイパー配線加工説明1/4(PDF形式)
★ワイパー配線加工説明2/4(PDF形式)
★ワイパー配線加工説明3/4(PDF形式)
★ワイパー配線加工説明4/4(PDF形式)
|
| |
・ハコスカハロゲン用ライトハーネスも新品で送ってもらっている。
前もって質問した時は純正ライトリレーを外す事は出来るか問い合わせして取り外し可能との返答をもらっていたが取外すのは厳しいようだ。純正のリレーで信号が変わっているのでそれを取外してライトSWに直接接続してもダメだ・・・
・とりあえず純正ライトリレーを使って接続しておこう純正ライトリレーカプラーがボロボロなので将来 オスメスカプラー共に汎用新品に交換したら良いだろう。
つづく。 |